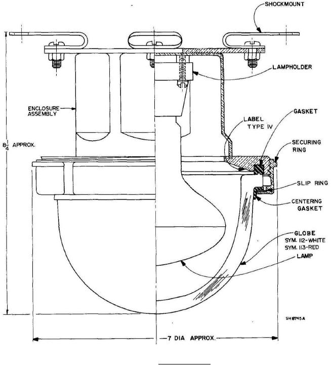
MIL-DTL-16377-26 Fixtures, Lighting; Incandescent And Ssl Equivalent, General Lighting, 110 Watts, 120 Volts, Watertight, Symbols 112, 113, 113.1, 112Ssl, 113Ssl, And 113.1Ssl