
MIL-DTL-16377/12C(SH)
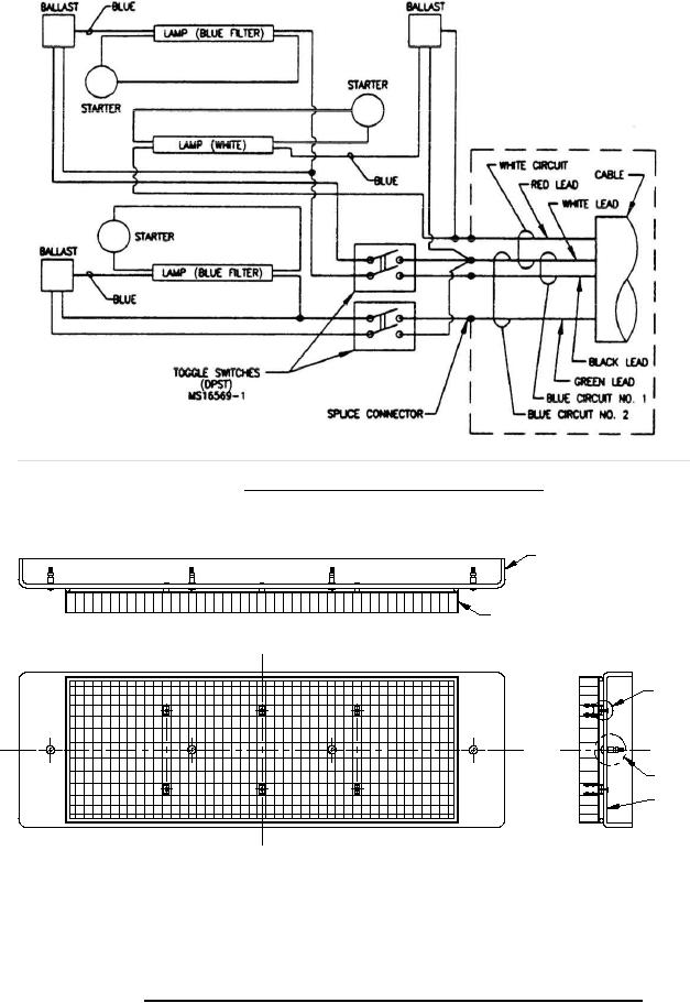
FIGURE 6. Wiring diagram for symbols 341.1 and 341.2.
WINDOW- FIG. 8
LOUVER - FIG. 9
NOTE 1
NOTE 2
NOTE 3
NOTES:
NOTES:
1.
Attachment of louver to window shall be in accordance with 3.7.6.2.2 of MIL-DTL-16377.
2.
Four short securing screw assemblies shall be installed in accordance with 3.7.4.3 of MIL-DTL-16377.
3.
When required, one Type VI label shall be applied in accordance with 3.7.4.3 of MIL-DTL-16377.
FIGURE 7. Window assembly, clear black shielded (CIC) for symbols 341.1 and 341.2.
4
For Parts Inquires call Parts Hangar, Inc (727) 493-0744
© Copyright 2015 Integrated Publishing, Inc.
A Service Disabled Veteran Owned Small Business